HIDRÁULICA
Manutenção e modernização do
sistema de encanamentos do sistema de água e esgoto:
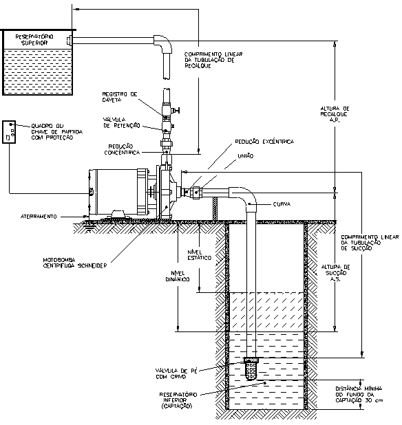
Bomba d’agua: Bombas auto aspirante Ideal Para transferência de água de Poços, Reservatórios e em pequenas irrigações, residências, chácaras ,escolas, estufas, agricultura, indústrias, Bombas com Pré - Filtro para Piscinas, Bombas para Poço, Bombas Submersíveis para Drenagem, Bombas Submersíveis para Esgoto...
VEJA EXEMPLO DE UMA CORRETA INSTALAÇÃO 
  
Caixa d'água: As caixas
d’água , hoje em dia, desempenham também um importante papel no
embelezamento de uma casa. O mercado de caixas d’água, nos
últimos anos, vem crescendo na diversificação de modelos e criatividade.
    Nossa empresa, acompanhando
toda essa inovação em caixas d’água, resolveu levar ao público
consumidor algumas informações sobre os modelos de caixa d’água disponível no
mercado.
Para
garantir o abastecimento de água em sua casa, invista em modelos de qualidade
com materiais adequados para o consumo.
Caixa d´água de fibra de vidro: feita de feita de vidro, é resistente e durável. Não exala nenhum tipo de odor e não permite a proliferação de fungos.
Caixa d´água de polietileno Tigre (1000 litros): tem a superfície interna lisa que dificulta incrustações. A altura baixa e a abertura superior ampla facilitam o acesso ao interior. Feita de polietileno com aditivo anti UV, permitindo sua exposição ao sol. Matéria-prima atóxica. Não transmite odor ou gosto na água.
Registros e Torneiras: Você sabia ?
Com a
simples substituição do arejador de sua torneira obtenha uma redução acima
de 50 % do consumo de água.
   Uma
torneira de médio fluxo libera de 5 a 12 litros de água por minuto,  quantidade essa inclusive necessária para
arejamento. Acontece que através da última tecnologia em arejadores, a DRACO
disponibiliza o “arejador” tipo Spray, com jato de água em formato
"chuveirinho" e restrição auto ajustável de vazão de 1,8
Litros/minuto, para uma maior economia, sem prejuízo do conforto.
Calhas: Telhado... Um coletor de águas...
"calhas". 
  Um
telhado é um coletor de águas (chuva), e essas águas precisam ser escoadas sem
empoçar nossa porta ou varanda... As calhas servem para recolher a água da
chuva e conduzi-las para onde queremos.
 As
calhas protegem sua casa ou empresa de sérios danos provocados pela água. Não
apenas de eventuais alagamentos causados por fortes chuvas, mas principalmente
prevenindo as fundações de rachaduras e corrosões. Elas evitam que as aguas
vindas do telhado pinguem no chão e respinguem nas paredes externas. Muitos dos
danos estruturais de casas e prédios são resultados direto da ação da água e da
ausência de calhas.
As
calhas protegem sua casa ou empresa de sérios danos provocados pela água. Não
apenas de eventuais alagamentos causados por fortes chuvas, mas principalmente
prevenindo as fundações de rachaduras e corrosões. Elas evitam que as aguas
vindas do telhado pinguem no chão e respinguem nas paredes externas. Muitos dos
danos estruturais de casas e prédios são resultados direto da ação da água e da
ausência de calhas.
   Calhas
não devem ser acanhadas ou ter pouca queda..... Cada pedaço (no caso de uma
calha comprida) tem um cano condutor que leva a água até o nível do solo.
As
melhores calhas são feitas em plástico - cobre - zinco, mas podem também ser de
concreto - cimento, amianto e alvenaria.
 Manilhas: podemos encontrar diversas dimensões
de manilhas de concreto disponíveis para vocês caros leitores que
pretendem construir e reformar o seu ambiente.
Manilhas: podemos encontrar diversas dimensões
de manilhas de concreto disponíveis para vocês caros leitores que
pretendem construir e reformar o seu ambiente.
As has
de concreto são utilizadas para a confecção de fossas sépticas, sendo essas de
vários tamanhos e litragens dependendo da necessidade do cliente. Sua altura é
de 50 cm por peça podendo ser sifonada ou de fundo. É o padrão utilizado pela
Caesb e das necessárias em todas as casas.
Manilha para poço, Manilha para poço com fundo, Fossa séptica completa composta de anel com fundo + aneis intermediários + sifão + tampa.
Telhados
  Instalação,
modificação e modernização de telhados e coberturas, incluindo trocas de telhas
e madeira-me, executando serviços de verniz e pinturas.
VOCÊ SABIA?
    O telhado é que define a personalidade de uma
construção. É pelo desenho formado com as telhas que se define o estilo da
casa: colonial, normando, europeu, chalé, etc. 
- Construção de Telhados em Madeira e Metálica
- Projetos para execução de telhados residenciais, comerciais e indústrias incluindo condominios
- Fabricação e montagem de estruturas para telhados de madeira e metálica.
- Cobertura e fechamento com telhas de achpa galvanizada e amianto.
- Reforma e manutenção de telhados industriais, comerciais e residenciais, incluindo condomínios.
- Aplicação de forro macho e fêmea de madeira, subcoberturas e mantas de isolamento termo acústico
Existem telhados vários tipos de telhados com
telhas de vidro, concreto, cerâmica…
 MANUTENÇÃO E CONSTRUÇÃO DE REDES ELÉTRICAS  
Residenciais, prediais e
comerciais.
- Troca e ampliação de novas tomadas e interruptores
- Execução de qualquer tipo de instalação elétrica
- Ligação nova e troca de Fiação Velha
- Quadro de Disjuntor
- Consultoria técnica
- Ligação provisória de obra
- Projetos novos ou reformas
- Sensores de presença
- Instalação de ventilador
- Portão Eletrônico
- Fechadura Eletrônico
 
 











 
Nenhum comentário:
Postar um comentário